来源:鼎兴 发布日期
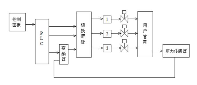
2017-04-05 浏览:-恒压变频供水设备系统由三台水泵,一台变频调速器,一台PLC和一个压力传感器及若干辅助部件构成。三台水泵中每台泵的出水管均装有手动阀,以供维修和调节水量之用,三台泵协调工作以满足供水需要;变频供水系统中检测管路压力的压力传感器,一般采用电阻式传感器(反馈0~5V电压信号)或压力变送器(反馈4~20mA电流);变频器是供水系统的核心,通过改变电机的频率实现电机的无极调速、无波动稳压的效果和各项功能。

恒压变频供水设备原理图
从原理框图,我们可以看出变频调速恒压供水系统由执行机构、信号检测、控制系统、人机界面、以及报警装置等部分组成。
1.执行机构
恒压变频供水设备执行机构是由一组水泵组成,它们用于将水供入用户管网,图2.3中的3个水泵分为二种类型:
调速泵:是由变频调速器控制、可以进行变频调整的水泵,用以根据用水量的变化改变电机的转速,以维持管网的水压恒定。
恒速泵:水泵运行只在工频状态,速度恒定。它们用于在用水量增大而调速泵的最大供水能力不足时,对供水量进行定量的补充。
2.信号检测
在恒压变频供水设备系统控制过程中,需要检测的信号包括自来水出水水压信号和报警信号:
①水压信号:它反映的是用户管网的水压值,它是恒压供水控制的主要反馈信号。
②报警信号:它反映系统是否正常运行,水泵电机是否过载、变频器是否有异常。该信号为开关量信号。
3.控制系统
恒压变频供水设备供水控制系统一般安装在供水控制柜中,包括供水控制器(PLC系统)、变频器和电控设备三个部分。
①供水控制器:它是整个变频恒压供水控制系统的核心。供水控制器直接对系统中的工况、压力、报警信号进行采集,对来自人机接口和通讯接口的数据信息进行分析、实施控制算法,得出对执行机构的控制方案,通过变频调速器和接触器对执行机构(即水泵)进行控制。
②变频器:它是对水泵进行转速控制的单元。变频器跟踪供水控制器送来的控制信号改变调速泵的运行频率,完成对调速泵的转速控制。
③电控设备:它是由一组接触器、保护继电器、转换开关等电气元件组成。用于在供水控制器的控制下完成对水泵的切换、手/自动切换等。
4.人机界面
恒压变频供水设备人机界面是人与机器进行信息交流的场所。通过人机界面,使用者可以更改设定压力,修改一些系统设定以满足不同工艺的需求,同时使用者也可以从人机界面上得知系统的一些运行情况及设备的工作状态。人机界面还可以对系统的运行过程进行监示,对报警进行显示。
5.通讯接口
通讯接口是恒压变频供水系统的一个重要组成部分,通过该接口,系统可以和组态软件以及其他的工业监控系统进行数据交换,同时通过通讯接口,还可以将现代先进的网络技术应用到本系统中来,例如可以对系统进行远程的诊断和维护等
6.报警装置
作为一个控制系统,报警是必不可少的重要组成部分。由于恒压变频供水设备能适用于不同的供水领域,所以为了保证系统安全、可靠、平稳的运行,防止因电机过载、变频器报警、电网过大波动、供水水源中断、出水超压、泵站内溢水等等造成的故障,因此恒压变频供水设备系统必须要对各种报警量进行监测,由PLC判断报警类别,进行显示和保护动作控制,以免造成不必要的损失。
本文由西安鼎兴自控工程有限公司为您提供,免费咨询电话:400-886-9935。