来源:鼎兴 发布日期
2016-08-15 浏览:-液位控制器是指通过机械式或电子式的方法来进行高低液位的控制,可以控制电磁阀、水泵等,从而来实现半自动化或者全自动化,方法有多种,根据选用不同的产品而不同。
首先介绍 数显液位控制器的工作原理
1、数显水位控制器可以使用投入式液位传感器配合此液位控制箱测量液位.投入式液位传感器放入水中,利用水位对传感器的底部静压力的不同,信号传递给仪表,来反馈液位的高低。
2、数显水位控制器的传感器垂直安装于被测液体中,在液体浮力的作用下,内部带有磁钢的浮球,随液位变化而产生位移。磁钢的磁场作用于传感器检测管内的湿(干)簧管,使其触点吸合或断开,形成传感器输出阻值的变化。通过显示表将阻值的变化转换成相对应的LED发光二极管亮熄,从而模拟出被测液位的高低变化,当液位在两湿(干)簧管之间时不吸合,显示表保持上一位置,直到下一湿(干)簧管动作,保证其不出现暗区。
3、液位报警点是预先设定的,当液位达到预定的设定点时,显示表内继电器动作,通过继电器触点的通断,给出相应上、下限报警信号及输出控制信号,以实现液位显示和控制的自动化。
接下来西安鼎兴自控工程有限公司来介绍下液位自动控制器的电路工作原理,电路简单易制,无需调试,可用于各种工矿储液池的液位检测与控制。
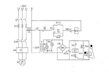
电路工作原理该液位自动控制器电路由电源电路和液位检测控制电路组成,如图所示。

电源电路由刀开关Q、熔断器FU1、FU2、电源开关S1、电源变压器T、整流桥堆UR和滤波电容器C组成。整流桥堆在很多电路中都起到了重要的作用。
液位检测控制电路由干簧管SA1、SA2、继电器K1、0、晶闸管VT、电阻器R、交流接触器KM、热继电器KR、控制按钮S2、S4和手动/自动控制开关S3组成。
HL1和HL2分别为电源指示灯和工作指示灯。
接通刀开关Q和电源开关S1,相线L1端和中性线N端之间的交流220V电压经T降压后产生交流12V电压,作为HL1和HL2的工作电压,同时还经UR整流及C滤波后,为液位检测控制电路提供12V直流工作电压。
SA1为低液位检测与控制用干簧管,SA2为高液位检测与控制用干簧管。
在受控液位降至低液位时,安装在浮子上的永久磁铁靠近SA1,SA1的触头在永久磁铁的磁力作用下接通,使VT受触发导通,K1通电吸合,其常开触头K1-1和K1-2接通,使HL2点亮,KM通电吸合,电动机M通电工作,驱动液泵向储液池内加液。
浮子随着液位的上升而上升,使永久磁铁离开SA1,SA1的触头断开,但VT仍维持导通状态。直到液位上升至设定的高液位、永久磁铁靠近SA2时,SA2的触头接通,使K2通电吸合,K2的常闭触头断开,使K1释放,VT截止,K1的常开触头K1-1和K1-2断开,HL2熄灭,KM释放,M断电而停止工作。
当液位下降、永久磁铁降至SA2以下时,SA2的触头断开,使K2释放,K2的常闭触头又接通,但此时K1和KM仍处于截止状态,直到液位又降至SAI处、SA1的触头接通时,VT再次导通,K1和KM吸合,M又通电工作。
以上工作过程周而复始地进行,即可使受控液位保持在高液位与低液位之间,从而实现了液位的自动控制。
元器件选择R选用金属膜电阻器或碳膜电阻器。
C选用耐压值为16V的铝电解电容器。
UR选用1A、50V的整流桥堆或用4只lN4007型硅整流二极管桥式连接后代替。
VT选用1A、50V以上的晶闸管,例如MCR100-6等型号。
SA1和SA2均选用玻壳密封式常开型干簧管。
K1选用JQX-10F型12V直流继电器:K2选用JRX-13F型12V直流继电器。HLI和HL2均选用12V指示灯。
S1选用SA、220V的电源开关;S2选用动断按钮;S3选用双极双位开关(两组触头并联使用);S4选用动合按钮。
T选用3~5W、二次电压为12V的电源变压器。
Q、FU1、KM和KR应根据M的额定功率合理选择。
液位控制器,咨询热线400-886-9935